首页
产品中心
机油脱压式润滑系统
润滑泵
分配器
机油抵抗式润滑系统
润滑泵
分配器
单点自动润滑注油器
润滑泵
油脂递进式润滑系统
润滑泵
分配器
油脂脱压式润滑系统
润滑泵
分配器
油气油雾式润滑系统
润滑泵
分配器
手动润滑泵
零配件种类
泵浦及马达
耐磨片及AB胶
关于我们
公司简介
发展历程
企业荣誉
社会责任
新闻中心
公司动态
行业动态
技术分享
前沿洞察
解决方案
资料下载
润滑学院
联系我们
EN
AHGS-3 脱压式数显控制(油包交换)
主页
>
产品中心
>
单线润滑系统
>
容积式油脂润滑泵和泵单元
>
AHGS-3 脱压式数显控制(油包交换)
性能特点: 1、由数显控制器控制润滑以及间歇时间,操作简单,附有蜂鸣器,异常会发出警告声。 2、设有调压阀,控制润滑泵的工作压力,保护其工......
3D模型
PDF文档
CAD文档
容积式油脂润滑泵和泵单元
AHGS-3 脱压式数显控制(油包交换)
性能特点: 1、由数显控制器控制润滑以及间歇时间,操作简单,附有蜂鸣器,异常会发出警告声。 2、设有调压阀,控制润滑泵的工作压力,保护其工...
3D模型
PDF文档
CAD文档
产品概述
产品参数
应用案例
产品概述
产品特点
/ Characteristics
1、由数显控制器控制润滑以及间歇时间,操作简单,附有蜂鸣器,异常会发出警告声。
2、设有调压阀,控制润滑泵的工作压力,保护其工作安全。
3、有电磁卸压装置,润滑泵停止运行,系统自动卸压,缩短系统卸压时间。
4、设有放气阀,以排除润滑泵腔内的空气,确保润滑泵排油畅通。
5、采用压油盘,真空吸油。
6、设有低油位发讯器供选择,常开触点。
7、润滑系统末端设定压力开关,可监测润滑系统主油管路断流、失压、定量阀直通与主油管联接处漏油。
8、油包内油脂使用完毕,不能重复填充使用。确保油品品质,避免杂物充入。
9、 配套分配器:MG、MGA、LTG系列。
10、 使用介质:000#-1#锂基脂。
产品参数
订购代码
/ ORDER CODE
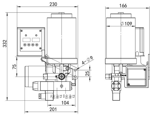
外形尺寸图
/ PROFILE DIMENSION DIAGRAM
规格型号以及技术参数
/ SPECIFICATIONS MODELS AND TECHNICAL PARAMETERS
应用案例
特点和优势
直臂系列 GTBZ30S
随时与我们联系获得专家帮助
联系电话:0769-81108030
相关产品展示